
联系我们
与泰克代表实时聊天。 工作时间:上午 9:00 - 下午 5:00(太平洋标准时间)。
电话
致电我们
工作时间:上午9:00-下午5:00(太平洋标准时间)
下载
下载手册、产品技术资料、软件等:
反馈
PSPL5882 40 Gb/s Broadband Amplifier Datasheet
PSPL5882 Datasheet
泰克对于本技术资料上的产品不再有售。
查看 Tektronix Encore 了解翻新测试设备。
查看这些产品的支持和保修状态。

The PSPL5882 is extremely broadband, covering over 6 decades from 25 kHz to 35 GHz. It also demonstrates a very clean time domain response, resulting in high quality 40 Gb/s eye diagrams. The PSPL5882 includes internal reverse voltage protection, power supply regulation, and sequencing circuitry, making it insensitive to power supply voltage variation and application sequence.
Key performance specifications
- Electro-Absorption Modulator driver or optical receiver amplifier
- Linear amplifier with 16 dB gain
- 25 kHz to 35 GHz bandwidth
- 2.7 Vamp eye amplitude
- 9 ps rise time
Typical 40 Gb/s eye measurements

Input from Tektronix PPG4001, PRBS = 231–1, 525 mV

Output amplitude, 3 V
Typical performance

S11, 5 dB/div, 5 GHz/div

S12, 10 dB/div, 5 GHz/div

S21, 1 dB/div, 5 GHz/div

S22, 5 dB/div, 5 GHz/div

Typical S21, S11, and S22 from 10 kHz to 50 GHz

Typical Group Delay (10 ps/div, 5 GHz/div, 0.8 GHz aperture)

Typical Step Response (input signal is 16 ps fall time)
Specifications
| Parameter | Symbol | Units | Minimum | Typical | Maximum | Comments |
|---|---|---|---|---|---|---|
| Impedance | Z | ohms | 50 | |||
| Upper 3 dB freq. | fc,h | GHz | 30 | 35 | Relative to gain at 100 MHz | |
| Lower 3 dB freq. | fc,l | kHz | 25 | 40 | ||
| Small Signal Gain | S21 | dB | 14.5 | 16 | Measured at 100 MHz | |
| Gain Ripple | dB | ±1 | ±2 | 50 MHz | ||
| Max Power Out (-1 dB gain comp) |
P1 dB | dBm | 12 11 |
f 25 GHz ≤ f | ||
| Output Eye Voltage | VOUT | Vamp | 2.4 | 2.7 | Vin = 0.6 Vamp, 12.5 Gb/s PRBS | |
| Input Return Loss | S11 | dB | -18 -10 |
-14 -8 |
50 MHz 10 GHz ≤ f | |
| Output Return Loss | S22 | dB | -13 -10 |
-10 -8 |
50 MHz 10 GHz ≤ f | |
| Rise Time | tr | ps | 9 | 10-90%, root-sum-of-squares extraction, 16 ps system rise time | ||
| Fall Time | tf | ps | 9 | |||
| Overshoot | % | 7 | 1 ns window, 16 ps system rise time | |||
| Undershoot | % | 7 | ||||
| Noise Figure | NF | dB | 6 | Measured at 1.5 GHz | ||
| Group Delay Variation | ps | ±20 | ±30 | 3 GHz 0.8 GHz aperture | ||
| Polarity | Non-Inverting | |||||
| Coupling | AC, input and output | |||||
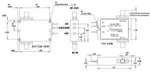
| DC Connector | Solder pins | |||||
| Voltage Supply (+) | +VDC | VDC | 7 | 8 | 9 | |
| Voltage Supply (-) | -VDC | VDC | -5.5 | -5 | -4.5 | |
| Supply Current (+) | +IDC | mA | 155 | |||
| Supply Current (-) | -IDC | mA | 10 | |||
| Max Allowed Input | dBm | 16 | Input damage threshold | |||
| DC Voltage applied to RF Input or Output | VDC | -4 | 8 | Damage threshold | ||
| Operating Temp | TCASE | °C | 0 | 70 | Case temperature | |
| RF Connectors | 2.92 mm or 2.4 mm jacks (f) | |||||
| Warranty | One year | |||||
Ordering information
Models
- PSPL5882
- AMPLIFIER, 40-45 GHz, 16 dB GAIN
Options
- Opt. 240JJ
- Female 2.4 mm connectors on Input and Output
- Opt. 292JJ
- Female 2.92 mm connectors on Input and Output


